一、研究的背景与问题
钢铁工业是国民经济的支柱产业,基于我国基本国情,未来相当长一段时间内,高炉+转炉长流程冶炼工艺仍将是我国钢铁制造的主流。烧结矿作为高炉的主要炉料,占比约75%,年产量超10亿吨,烧结工序的技术进步对促进钢铁产业绿色低碳高质量发展至关重要。
随着厚料层大型化烧结、液密封环冷机、余热高效回收、富氢烧结等技术的发展,个别烧结工序能耗已低至40kgce/t。2022年6月,工业和信息化部等六部委发布了《关于开启工业能效提升行动计划的通知》,钢铁作为高耗能工业是重点实施领域,随之启动了覆盖全行业、全产能的“极致能效”工程,旨在达到最高程度或最典型的能源效率。固体燃料作为烧结过程的主要热量来源,占比80%以上,受到其在料层内作用机制及蓄热效应的影响,燃料粒度组成对热利用效果及烧结生产指标产生较大影响,精准调控燃料供给从而实现燃料热值的高效利用是促进烧结工艺能效提升的关键。
目前烧结过程固体燃料经一段或两段开路破碎后,通过配料混合制粒后分布在烧结机上进行燃烧为烧结提供热量。工艺实施过程存在破碎机辊缝不能智能调控、燃料粒度不合理、布料时燃料偏析效果有限等问题,导致实际烧结生产固体燃耗偏高。
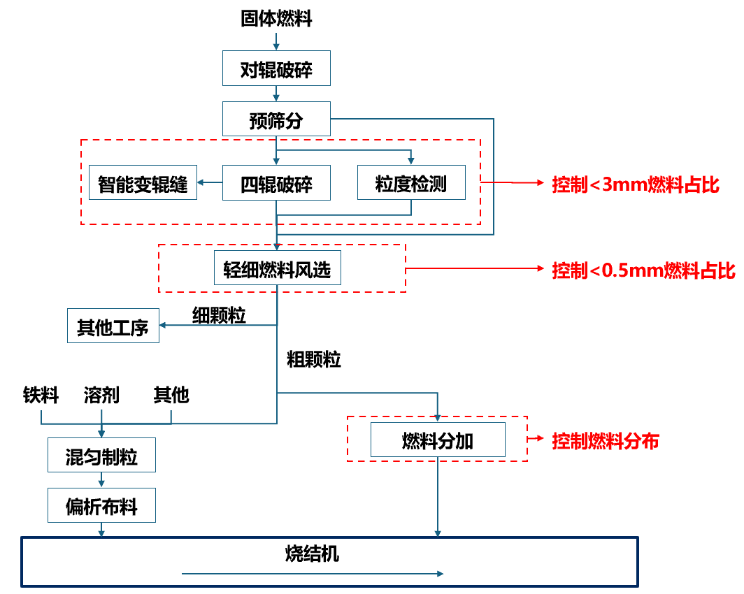
二、解决问题的思路与技术方案
图1 技术思路示意图
针对现有烧结过程中难以实现固体燃料粒度组成精准控制、上下料层合理分布等问题,开发四辊破碎智能变辊缝、燃料粒度在线检测、轻细燃料风选以及燃料分加等技术,实现烧结料层内固体燃料的分级分层供给,提高燃料利用效率及烧结矿产品品质,助力烧结工艺实现极致能效提升。
三、主要创新性成果
1、开发了固体燃料粒度在线检测系统。研发了定质量缩分控制技术和装置,通过缩分控制算法调节缩分皮带速度和缩分刮扫周期,获取代表性样本;开发了物料微波均匀加热及智能微波功率控制技术,实现了燃料微波快速干燥;研制了多层智能筛分机,提升筛分效果;开发了固体燃料粒度在线检测系统,实现固体燃料粒度的在线精准检测。

图2 在线检测系统
2、开发了四辊破碎智能变辊缝技术。开发了定偏载冲击辊缝调整、辊子间隙自动调整、定距锁紧技术,实现了辊子间隙自动化调整;开发了在线辊形车磨一体技术,实现了破碎辊辊形自动修复;开发了燃料粒度控制模型,实现了四辊破碎机能智能感知、智能决策和智能执行,严格控制>3mm固体燃料含量。
|
图3 粒度控制模型 |
3、研发了轻细燃料风选技术及装置。开发了均匀布料、团聚物料风力快速分离的风选粒级控制技术,研制了粘结细粉剥离、多级粒度分选的烧结燃料风选装置,实现了<0.5mm粒级固体燃料的有效控制。

图4 风选系统示意图
4、开发了烧结燃料辅助分加技术及装置。研发了正反交错式双螺带输送技术,解决了传统布料装置占地空间大、易堵料的问题,实现了受限空间物料长距离稳定输送;通过可控分区辊式布料技术实现了烧结台车料面燃料按需分加;开发了料面搅拌高效混匀技术,使得表层固体燃料和混合料的快速高效可控混匀,从而实现固体燃料的分层布料,减小料层厚度方向热量差异,降低了固体燃料消耗。
图5 燃助分加系统示意图
四、应用情况与效果
固体燃料粒度在线检测系统于2021年6月在宝钢湛江三烧结正式投入使用,系统持续稳定运行,检测周期可设置,燃料粒度分布占比数据检测准确,燃料粒度的检测精度累计误差<5%。同时在湛江现场对固体燃料四辊破碎机进行智能变辊缝调节,实现了固体燃料大颗粒占比的控制。
轻细燃料风选技术及装置已完成20t/h中试装置制造,预计4月份在湘钢完成现场应用。固体燃料辅助分加技术及装置已推广至湘钢、涟钢、梅钢、中天钢铁等,可减少固体燃料1~2kg/t-s。
信息来源:中冶长天国际工程有限责任公司
[06-25]
[07-03]
[06-20]
[06-19]
[10-29]
[12-03]
[12-03]
[12-02]
[12-02]
[12-01]